27 август
12:07 — 22:00 (около 3 часа перерыв)
Honda Jazz 2003
500 сом и забыл спросить деньги за актуатор замка (400 сом). Косягым учүн 1500 оордуна, 500 сом алдым.
Жалоба: Проверить систему кондицинера. И, починить центральный замок.
Кылынган иш: Центральный замоктун, завод чыгарган эмес моторчикти алмаштыруу. Кондиционерди айыгына чыгып, текшерип бербедим.
ЦЗ тиешелүү, машинанын оригинал ЦЗси иштебей калды деп ойлоп, милана тапкандан кийин, ЦЗ вообще кошулган эмес деп ойлодун. ЦЗ миланага, биринчи жолу, кошулат деп ойлоп, схемасын окуп, оригинал релеринин управляющий сигналдары комбинация приборовтон экенин көрүп(мануалдан), ошол жерди разборка кылып, проводторду таап (С штекердин 28, 30 пиндердеги G жана Lg/R проводтор) диод менен кошойун дегем эле.
Анан, клиентен, ЦЗ 2-3 жума мурун иштей турганын уктун. Клиент мага мунү айткам деди эле… Эхх…… Ошондо, айдочуу эшигинин обшивкасын ачып, миланадан, актуаторго сигнал келерин текшерип, моторчигин алмаштырдым.
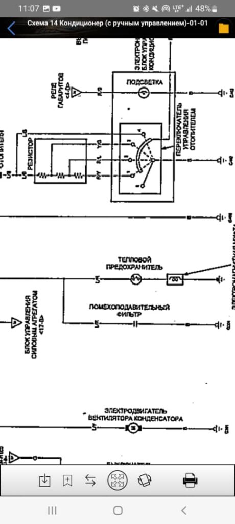
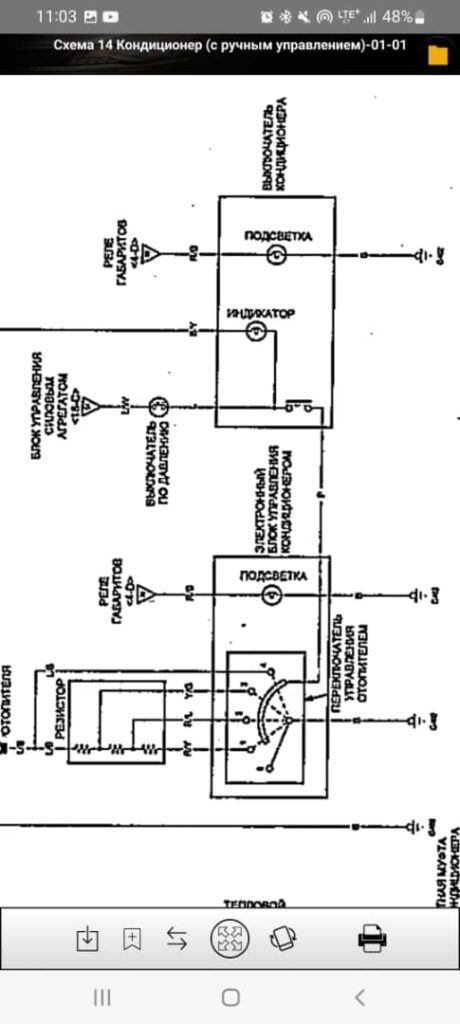
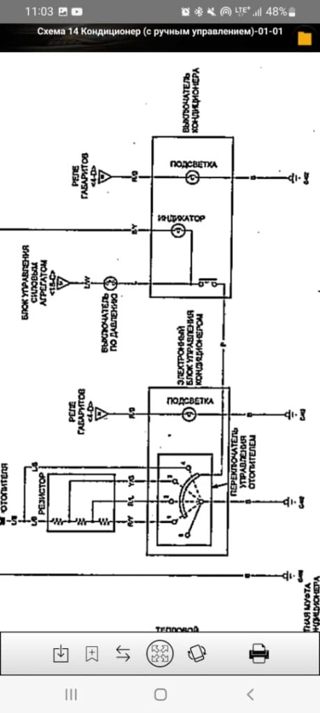
Кондиционер тууралуу: Кондиционердин схемасын окуп чыктым. Выключатель по давлению PCMге масса сигнал берет экен. Ошол выключательди таап, прямой масса берсен деле, эки контактарын замыкание кылсам дагы, компрессердин релесинин 85шине, PCM масса бербей койду. (5 ватт контролька менен текшердин).
Анан, компрессер релесинин, 87 контагы — масса сопротивлениясын текшерсем, чыкпады. Схемасы боюнча, обрыв жок болсо, чыгыш керек эле го.
Иши кылып, ЦЗ приоритетте болчу. Ошону бүтүргөнчө, 22:00 болуп калды. Клиент кетип калды.






