25 август
Toyota camry 70 2022
14:20 — 16:50
2400 сом
Жалоба — Чек, не рабочий центральный замок задней левой двери и плохо работающая сигналка(замена)
Ошибки по помпе которую недавно меняли. Проверид патрубки и PID помпы в сканнере, помпа работает. Удалил ошибки. В случае повтопного чека, сказал обратиться к тем, кто менял помпу.
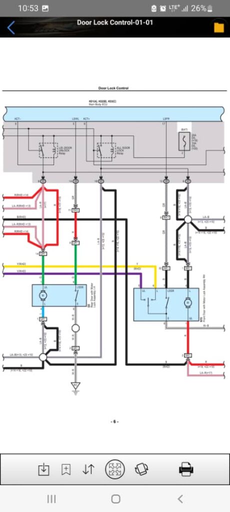
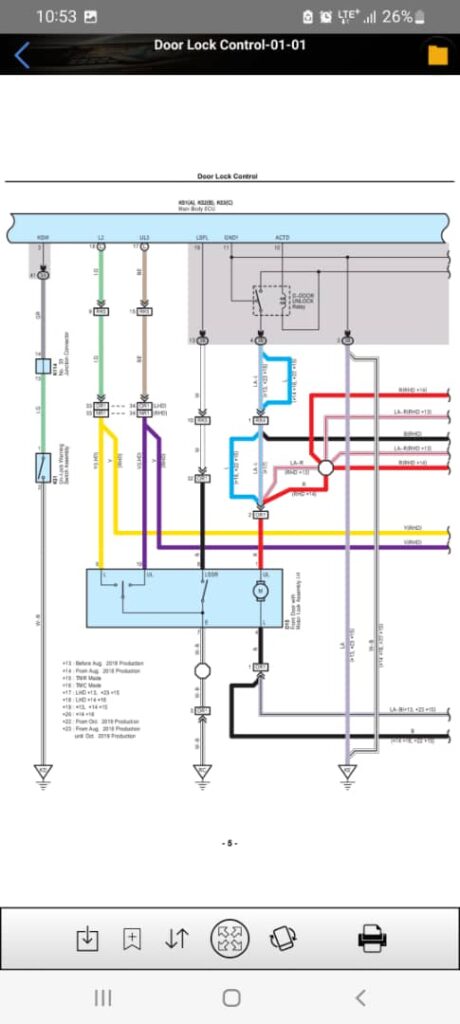
Не рабочий центральный замок задней левой двери. Сначала, вместо снятия обшивки, проверил приходит ли сигналы в проводах G и L между дверю и кузовом (см. Q5 и QR1 на схеме Door Lock Control ). Сигналы приходили. Массу не стал проверять так, как было ясно что масса есть по причине того, что работали остальные замки получающие общую массу с реле центрального замка. (см. схема).
Была снята обшивка и обнаружен разьединенный штекер моторчика замка.



Клиент хотел заменит сигналки по причине слабости звучания. Я решил сначала проверить проводку. Проводка у гнезд сигналок была отреставрирована и сигналки заработали.
